Hot Posts

6/recent/ticker-posts

Sistem Pengapian Elektronik

Pendahuluan
Sistem pengapian berfungsi untuk menghasilkan percikan api yang kuat dan tepat untuk membakar campuran udara dan bahan bakar di dalam ruang bakar. Beberapa macam sistem pengapian diantaranya sistem pengapian kontak point, pengapian transistor, CDI dan pengapian terkontrol komputer. Metode pengapian transistor menggunakan cara dimana arus yang mengalir di coil primari pada ignition coil di interupsi (dimatikan sebentar) dengan menjalankan switching transistor untuk menginduksi tegangan tinggi pada kumparan sekunder. Untuk jenis kontak pemutus, begitu arus primer pada ignition coil diputus oleh kontak pemutus, maka akan terjadi percikan api pada saat kontak poinnya terbuka. Karena itulah tegangan sekunder yang dihasilkannya tidak akan stabil dan menimbulkan misfiring dengan mudah.




Sebagai perbandingan, untuk jenis pengapian transistor, arus primer diputus sebentar oleh transistor sehingga interupsi terhadap arusnya adalah stabil pada kecapatan rendah dan kumparan sekunder bisa mengasilkan tegangan tinggi dengan stabil. Karena adanya pembatasan gas buang, maka diperlukan peningkatan energi pembakaran agar pengapiannya akurat tanpa terjadi misfire meskipun kecepatannya rendah. Untuk melakukan hal tersebut, maka arus primer harus dinaikkan. Untuk jenis interruption contact, hal ini sulit dilakukan namun untuk jenis transistor, hal ini dapat dimungkinkan. Sebagai tambahan, untuk meningkatkan performa pengapian pada kecepatan tinggi, jumlah gulungan pada ignition coil primer harus dikurangi sehingga tahanan dan induksi pada kumparan primer dapat diturunkan.


Perbandingan karakteristik pengapian konvensional dan transistor


Sistem pengapian dengan kontrol komputer menggunakan metode mendeteksi kondisi mesin menggunakan berbagai sensor dan input ke computer (ECU), kemudian computer menghitung waktu pengapian dan mengirimkan sinyal arus primer ke power transistor untuk menginduksikan tegangan tinggi ke ignition coil. Ignition coil yang dipakai adalah jenis mold. Yang terdiri dari tipe high-energy ignition (HEI) dan tipe distributor-less ignition (DLI). Keunggulan dari tipe ini adalah sebagai berikut;
a. Api pembakarannya sangat stabil pada kecepatan rendah dan tinggi.
b. Ketika terjadi knocking, waktu pengapiannya secara otomatis dimundurkan untuk menekan knocking.
c. Mendeteksi kondisi mesin, mesin dikontrol melalui pengoptimalan waktu pengapiannya.
d. Apabila menggunakan ignition coil yang outputnya tinggi, maka pembakarannya dapat sempurna.





Sistem Pengapian Elektronik
Sistem pengapian ini memanfaatkan transistor untuk memutus dan mengalirkan arus primer koil. Simbul dan kerja transistor digambarkan sebagai berikut.


Prinsip Kerja Transistor




Untuk transistor (a) jenis PNP, bila ada arus mengalir dari E ke B, maka transistor akan on sehingga E dan C nya terhubung yang mengakibatkan arus (lebih besar) juga dapat mengalir dari E ke C. Untuk transistor (b) jenis NPN, bila ada arus mengalir dari B ke E, maka transistor akan on sehingga C dan E nya terhubung yang mengakibatkan arus (lebih besar) juga dapat mengalir dari C ke E.



a. Sistem Pengapian Model Induktif
Sistem pengapian dengan pembangkit pulsa model induktif terdiri dari penghasil pulsa, ignitier, koil, distributor dan komponen pelengkap lainnya. Sistem pembangkir pulsa induktif terdiri dari kumparan pembangkit pulsa (pick up coil), magnet permanen, dan rotor pengarah medan magnet. Secara sederhana rangkaian sistem pengapian ini digambarkan seperti skema berikut.


Diagram sistem pengapian transistor




Rangkaian pada igniter sebenarnya tidak sesederhana seperti yang diperlihatkan padagambar di atas karena di dalam igniter tersebut sebenarnya terdapat beberapa bagian, yaitu penstabil tegangan (voltage stabilizer), pembentuk pulsa (pulse shaper), pengatur sudut dwell (dwell angle control), penguat pulsa (amplifier), dan transistor power atau rangkaian Darlington. Pada beberapa model terdapat juga rangkaian pembatas arus primer (current limiting circuit). Prinsip kerjanya adalah sebagai berikut.
1) Pada saat engine mati
Pada saat kunci kontak ON arus mengalir menuju titik P. Besarnya tegangan pada titik ini (yang diatur oleh pembagi tegangan R1 dan R2) berada di bawah tegangan basis yang diperlukan untuk mengaktifkan transistor (melalui pick up coil). Hal ini menyebabkan transistor tidak aktif (OFF) selama engine mati sehingga tidak terjadi aliran arus pada kumparan primer koil.
2) Pada saat engine hidup
Saat engine sudah hidup, rotor sinyal berputar (mendekati pick up coil) dan menyebabkan terjadinya pulsa tegangan AC pada pick up coil. Bila tegangan yang dihasilkan adalah positif, maka tegangan ini ditambahkan dengan tegangan yang terdapat pada titik P sehingga tegangan di titik Q naik dan besarnya melebihi tegangan basis transistor. Adanya arus basis ini menyebabkan transistor menjadi aktif (ON) sehingga kaki kolektor dan emitornya terhubung yang menyebabkan arus dari baterai mengalir ke kunci kontak, ke kumparan primer koil, ke kaki kolektor, ke emitor, kemudian ke massa. Aliran arus ke kumparan primer koil ini menyebabkan terjadinya medan magnet pada koil.



Rotor selalu berputar, sehingga pada saat gigi rotor meninggalkan pick up coil terjadi tegangan AC dengan polaritas berbeda (negatif). Tegangan ini jika ditambahkan dengan tegangan yang terdapat dalam titik P menjadi tegangan yang besarnya di bawah tegangan kerja transistor. Akibatnya adalah transistor menjadi tidak aktif (OFF) dan antara kaki kolektor dan emitor transistor menjadi tidak terhubung. Hal ini menyebabkan aliran arus primer dengan cepat berhenti dan medan magnet pada koil dengan cepat berubah (collapse). Perubahan garis gaya magnet dengan cepat ini menyebabkan terjadinya tegangan induksi pada kumparan sekunder. Tegangan tinggi ini diteruskan ke distributor dan dibagikan ke tiap-tiap busi sesuai dengan urutan penyalaan (firing order). Salah satu model sistem pengapian transistor dengan rangkaian lengkap ditunjukkan pada gambar berikut.


Pengapian transistor model induktif




Bagian-bagian sistem pengapian tersebut dapat dibagi menjadi lima bagian, yaitu 1) sistem pembangkit pulsa, 2) penstabil tegangan (voltage stabilizer), 3) pembentuk pulsa (pulse shaping stage), 4) pengontrol sudut dwell, dan 5) bagian driver dan Darlington output.



b. Sistem Pengapian Model Hall Effect
Model pengapian di atas adalah model induktif. Model lainnya adalah Hall effect dan model iluminasi. Pembangkit pulsa untuk mengaktifkan power transistor dengan model hall effect digambarkan sebagai berikut.


Prinsip Hall Effect




Apabila bahan semikonduktor dialiri arus listrik dari sisi kiri ke kanan dan semikonduktor tersebut berada dalam suatu medan magnet, maka pada arah tegak lurus terhadap aliran arus itu akan timbul tegangan yang disebut dengan tegangan Hall Vh (Hall adalah nama ilmuwan yang meneliti fenomena tersebut). Apabila medan magnet yang berada di sekitar semikonduktor tersebut dihilangkan, maka tegangan yang tegak lurus terhadap aliran arus itu juga akan hilang. Pada gambar di atas (a) medan magnet dihalangi oleh plat logam sehingga tidak melewati semi konduktor, dalam hal ini Vh = 0. Bila bilah logam dihilangkan (gambar b), maka medan magnet dapat melewati semikonduktor dan Vh ≠ 0. Bila bilah logam itu secara teratur melintasi medan magnet maka pada tegangan Hall akan muncul dan hilang membentuk pulsa tegangan kotak-kotak. Pulsa inilah yang digunakan untuk mentriger rangkaian transistor untuk memutus dan mengalirkan arus primer koil.


Pembangkit pulsa Hall effect




Pembangkit pulsa model Hall Effect mempunyai tiga buah kabel atau terminal. Satu kabel merupakan sumber arus untuk dialirkan ke bahan semikonduktor yang terdapat di dalam system Hall, satu kabel ground, dan satu kabel adalah output tegangan. Bagian lainnya dari system ini adalah rotor yang berbentuk bilah dan magnet permanen.



c. Sistem Pengapian Model Iluminasi / Cahaya
Pada sistem pengapian iluminasi, cahaya dimanfaatkan untuk mengaktifkan dan menonaktifkan phototransistor sehingga menghasilkan sinyal yang kemudian diperkuat oleh bagian amplifier untuk mentrigger power transistor. Pada saat power transistor ON, arus mengalir melalui kumparan primer koil sehingga terbentuk medan magnet pada koil. Pada saat transistor OFF, arus primer terputus sehingga medan magnet dengan cepat hilang yang menyebabkan terjadinya induksi tegangan tinggi pada kumparan sekunder koil.


Pembangkit pulsa dengan sensor cahaya




Sumber cahaya bisanya berasal dari diode bercahaya yang menghasilkan sinar infra merah, dan cahaya tersebut diterima oleh phototransistor yang dapat aktif atau bekerja apabila terkena cahaya. Untuk menghalangi cahaya agar phototransistor OFF digunakan rotor yang berbentuk bilah-bilah dengan lebar coakan / celah sebesar sudut dwell. Bila cahaya tidak terhalangi dan mengenai phototransistor, hal ini identik dengan saat kontak pemutus tertutup (pada system pengapian konvensional) atau saat terjadi aliran arus pada kumparan primer koil. Saat cahaya terhalangi oleh bilah rotor identik dengan kontak pemutus terbuka dan arus primer koil terputus. 


Pengapian sistem cahaya




Berdasarkan rangkaian di atas, secara garis besar cara kerjanya adalah sebagai berikut. Saat cahaya mengenai phototransistor, phototransistor menjadi aktif sehingga transistor 1 dan transistor 2 aktif. Kondisi ini menyebabkan transistor 3 OFF sehingga transistor 4 ON. Dengan demikian arus dari baterai dapat mengalir ke kumparan primer koil sehingga pada koil timbul medan magnet. Pada saat bilah rotor menutupi cahaya, phototransistor menjadi OFF sehingga transistor 2 dan 3 menjadi OFF. Hal ini menyebabkan transistor menjdi ON dan transistor 4 menjadi OFF. Akibatnya OFFnya transistor 4, arus primer koil terputus dengan tiba-tiba yang menyebabkan medan magnet pada koil hilang dengan cepat. Perubahan garis gaya magnet pada koil dengan sangat cepat tersebut menyebabkan terjadinay tegangan tinggi pada koil dan diteruskan ke distributor dan ke busi sesuai dengan urutan penyalaannya.



d. Sistem Pengapian CDI
Kepanjangan dari CDI adalah Capasitive Discharge Ignition, yaitu sistem pengapian yang bekerja berdasarkan pembuangan muatan kapasitor. Konsep kerja sistem pengapian CDI berbeda dengan sistem pengapian penyimpan induktif (inductive storage system). Pada sistem CDI, koil masih digunakan tetapi fungsinya hanya sebagai transformator tegangan tinggi, tidak untuk menyimpan energi. Sebagai pengganti, sebuah kapasitor digunakan sebagai penyimpan energi. Dalam sistem ini kapasitor diisi (charged) dengan tegangan tinggi sekitar 300 V sampai 500 V, dan pada saat sistem bekerja (triggered), kapasitor tersebut membuang (discharge) energinya ke kumparan primer koil pengapian. Koil tersebut menaikan tegangan (dari pembuangan muatan kapasitor) menjadi tegangan yang lebih tinggi pada kumparan sekunder untuk menghasilkan percikan api pada busi.


Ada perbedaan yang sangat penting dari sistem pengapian CDI dengan sistem pengapian induktif atau inductive storage system lainnya (yaitu sistem pengapian konvensional, dan transistor). Pada sistem pengapian induktif (selain CDI), tegangan tinggi pada coil dihasilkan saat arus pada kumparan primer diputus (oleh kontak pemutus, atau transistor), sedangkan pada sistem pengapian CDI tegangan tinggi pada koil dihasilkan saat arus dari pembuangan muatan kapasitor mengalir dengan cepat ke kumparan primer koil (Derato, 1982:95). Waktu yang diperlukan oleh tegangan tinggi untuk mencapai tegangan tertingginya disebut rise time. Pada sistem pengapian CDI, rise time sangat singkat, sekitar 0,1 sampai 0,3 ms (Heywood, 1989 : 441). Hal ini menguntungkan karena percikan api akan tetap terjadi meskipun busi kotor. 

Diagram blok sistem pengapian CDI




Secara sederhana sistem pengapian CDI digambarkan dengan skema seperti pada gambar di atas, dan rangakaian tersebut jika dikelompokkan menjadi elemen-elemen yang lebih kecil sesuai dengan kerjanya masing-masing maka dapat dikelompokkan menjadi enam blok seperti pada gambar. Keenam bagian utama dari sistem pengapian CDI tersebut dapat dijelaskan sebagai berikut.
a. DC to DC converter.

Bagian ini berfungsi untuk mensuplai tegangan untuk pengisian kapasitor. Bagian ini pada prinsipnya terdiri dari rangkaian pengubah arus searah (DC) dari baterai menjadi (seolah-olah) arus bolakbalik (AC) dengan rangkaian flip-flop. Arus AC yang dihasilkan kemudian dinaikan tegangannya oleh transformator step up menjadi sekitar 300 sampai 500 Volt dan kemudian disearahkan kembali dengan dioda sistem jembatan. Tegangan tinggi inilah yang digunakan untuk mengisi kapasitor. Secara sederhana dapat dijelaskan bahwa bagian ini berfungsi untuk mengubah arus DC menjadi AC kemudian dinaikan tegangannya dan kemudian disearahkan

kembali menjadi DC.
b. Kapasitor. 

Bagian ini berfungsi untuk menyimpan energi listrik yang disuplai oleh DC to DC converter.

c. Contact point atau pick up coil.

Bagian ini berfungsi sebagai pemicu (trigger) atau penghasil sinyal untuk mengaktifkan thyristor.

d. Amplifier. 

Bagian ini berfungsi sebagai penguat sinyal yang dihasilkan oleh bagian pembangkit sinyal sehingga sinyal tersebut cukup kuat untuk mengaktifkan thyristor.

e. Thyristor switch.

Bagian ini berfungsi untuk mengalirkan energi dari kapasitor ke koil pengapian. Thyristor ini merupakan komponen semikonduktor yang akan bekerja (ON) oleh adanya pulsa tegangan pada kaki gate-nya. Pada saat distributor berputar, pulsa tegangan dihasilkan oleh pick up coil. Pulsa ini dikuatkan oleh amplifier untuk kemudian meng-ON-kan thyristor. Pada saat ON inilah kapasitor mengeluarkan energinya ke kumparan primer koil. Kemudian thyristor kembali OFF dan kapasitor terisi kembali.

f. Koil.

Koil pengapian dalam hal ini berfungsi sebagai transformator yang menghasilkan tegangan tinggi untuk disalurkan ke busi.


Metode pembuangan muatan kapasitor untuk menghasilkan tegangan tinggi sehingga terjadi percikan api pada busi dapat dicapai dengan menyimpan energi listrik dalam sebuah kapasitor. Apabila saat pengapian sudah tepat dan api siap untuk dipercikan, thyristor power akan aktif dan membentuk suatu rangkaian tertutup antara kapasitor dan kumparan primer koil. Kapasitor dengan cepat akan melepaskan energinya melalui kumparan primer koil. Aliran arus yang sangat cepat dalam kumparan primer ini akan menyebabkan terjadinya tegangan yang sangat tinggi pada kumparan sekunder dan tegangan tinggi ini akan disalurkan ke busi untuk menghasilkan loncatan bunga api di antara elektroda busi (Heisler, 1995 : 454). Berikut ini adalah gambar salah satu model sistem pengapian CDI yang masih menggunakan kontak pemutus.


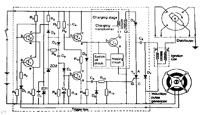
Pengapian CDI dengan kontak point


Bagian A dalam kotak putus-putus merupakan bagian DC to DC converter yang berfungsi untuk mengubah arus DC menjadi AC kemudian dinaikan tegangannya dan kemudian disearahkan kembali menjadi DC. Bagian B adalah kapasitor utama, bagian C adalah sistem penghasil pulsa atau arus pemicu kerja thyristor, bagian D adalah thyristor, dan bagian E adalah koil pengapian. Secara singkat kerja dari rangkaian tersebut adalah sebagai berikut. Pada saat kunci kontak ON arus mengalir ke rangkaian A, dan akibat kerja rangkaian multivibrator yang dibentuk oleh kedua transistor yang ON dan OFF secara bergantian dan cepat, maka arus listrik dengan cepat dan bergantian mengalir ke transistor kiri dan kanan sehingga arus juga mengalir secara bergantian dengan cepat melalui kumparan di atas dan di bawah terminal 0 pada transformator.



Hal ini menyebabkan pada kumparan akan timbul medan magnet dengan arah kutub yang berubah-ubah pula. Efek ini akan menghasilkan tegangan induksi pada kumparan sekunder dengan tegangan yang jauh lebih besar dibanding tegangan pada kumparan primer karena jumlah kumparan sekunder lebih banyak. Tegangan yang dihasilkan adalah tegangan AC dan kemudian disearahkan oleh dioda sistem jembatan. Output dari dioda berupa tegangan DC yang kemudian dialirkan untuk mengisi kapasitor. Sementara itu, apabila kontak pemutus dalam keadaan tertutup, arus dari baterai akan mengalir - kunci kontak - dioda - R 47 - kontak pemutus - massa. Pada kondisi ini tidak ada sinyal atau arus yang menuju thyristor sehingga kapasitor belum mengeluarkan muatannya. Pada saat kontak pemutus terbuka, arus dar R 47 mengalir dioda 􀃎 kapasitor 47 nF 􀃎 kaki gate thyristor.



Arus ini akan menyebabkan thyristor aktif sehingga kaki anoda dan katodanya terhubung dan membentuk rangkaian tertutup antara kapasitor utama, thyristor, kumparan primer koil, dan kaki negatif kapasitor utama. Akibat adanya rangkaian tertutup ini maka kapasitor akan mengeluarkan muatannya (discharge) dengan sangat cepat melalui kumparan primer koil yang dengan cepat pula menyebabkan terjadinya medan magnet pada koil sehingga terjadi tegangan induksi pada kumparan sekunder koil. Apabila kontak pemutus kembali tertutup, arus akan mengalir ke massa lagi dan tidak ada arus yang masuk ke kaki gate sehingga menyebabkan thyristor OFF sehingga terjadi rangkaian terbuka pada kapasitor. Pada saat ini pengisian kapasitor kembali terjadi dengan cepat dan sampai kembali kontak pemutus terbuka muatan kapasitor kembali dibuang dengan cepat ke koil. Kejadian ini terjadi terus menerus selama sistem pengapian dan engine bekerja.


Model lain rangkaian CDI dengan pemicu model induktif nampak seperti gambar di atas. Secara garis besar rangkaian tersebut juga tetap terdiri dari lima blok yaitu DC to DC converter (dalam kotak bergaris putus-putus), kapasitor (C6), pembangkit pulsa (induction pulse generator), rangkaian penguat pulsa (amplifier), dan thyristor (Th). 

Rangkaian sistem pengapian CDI


Secara umum, kerja dari rangkaian di atas sama dengan yang sudah dijelaskan sebelumnya, namun arus pemicu kerja thyristor berasal dari pulsa induktif yang diperkuat oleh rangkaian transistor untuk memperkuat dan membentuk pulsa yang dihasilkan oleh pulse generator.


Diambil dari berbagai sumber, semoga bermanfaat.


Post a Comment

0 Comments